Anterior  Próximo

Navegação:  e-Forms NFC-e 4.8.3.0 > Manual de Integração e-Forms NFC-e > Integração Agente para o PDV > Fluxo NFC-e

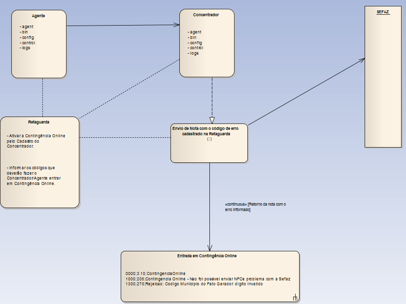
Fluxo NFC-e Cenário Contingência Online - Agente

clip1977_zoom60

 

 

Voltar