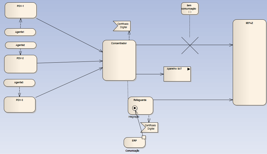
Cenário com contingência SAT - 2

Anterior
Próximo
Feedback
Imprimir

Cenário com contingência SAT - 2

 

 

clip1984_zoom60

 

 

Voltar